Hallo liebe Kaffeegemeinde,
ich bin neu hier, aber schon länger stiller Mitleser. Ich verzweifle gerade an der Reparatur einer erst 3,5 Jahre alten Delonghi ECAM 45.766 W. Die Maschine pumpt bei Spülvorgängen und Kaffeebezug sämtliches Wasser durch den dicken schwarzen Schlauch vom Expansionsventil (heißt das so? rot markiertes Teil in Foto 1) und die Kammer darunter in die Tropfschale.
Das Ventil habe ich als Ersatzteil bestellt und getauscht, ohne Erfolg. Nun habe ich nachgemessen und festgestellt, dass am Ventil niemals Spannung anliegt. Daraufhin habe ich auf der Leistungsplatine die beiden Relais (Foto 2) erneuert, ebenfalls ohne Erfolg. Die Leitungen haben ebenfalls Durchgang bis zur Platine, es liegt also kein Kabelbruch vor.
Hat jemand eine Idee, was diesen Fehler verursachen könnte?
Vielen Dank im Voraus!
Delonghi ECAM 45.766.W Wasser in Tropfschale statt Kaffee
-
-
Hallo,
das untere Magnetventil schaltet wirklich nicht? Normalerweise ist der Effekt eher am oberen Brühkolben zu suchen, weil verstopft. Der Zeitraum Deiner Nutzung ist gerade richtig für eine gründliche Wartung. Man kann mit Durgol als Entkalker vielleicht für kurze Zeit wieder Fluss erzeugen, aber eine gründliche Wartung ersetzt das nicht! Bist Du Dir absolut sicher, dass die Magnetventile nicht schalten? Dann hast Du sicher mal einen Test gemacht? Wie man den erreicht ist hier im Forum zu finden! Die Relaiserneuerung halte ich grundsätzlich für überflüssig. Entweder die Platine hat tatsächlich einen Schaden, wenn alle Kabelverbindungen überprüft wurden. Dann dürfte es schwer sein den Platinenfehler zu finden.
Wo wohnst Du, vielleicht kann ich helfen.MfG
heihof1 -
Hallo heihof1,
das untere Magnetventil schaltet (hörbar und messbar) normal (bei Spülvorgang oder Kaffeebezug ständig angezogen), das obere Ventil schaltet nicht, wodurch das gesamte Wasser durch die Expansionskammer in die Tropfschale läuft. Nach meinem Verständnis müsste das obere Ventil schließen, damit der Druck nur durch die Brühgruppe entweichen kann, oder irre ich mich?
MfG
-
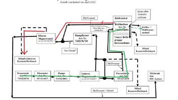
Da kannst Du Dir mal den Wasserlaufplan anschauen, den ich für die ECAM 45.366 in diesem Forum ins Netz gestellt habe. Der ist mit Deiner Maschine identisch. Das hilft Dir sicher zum Verständnis weiter.
MfG
heihof1 -
Hallo heihof1,
vielen Dank, dein Plan hat mir sehr weitergeholfen. Anscheinend ist bei mir das Ventil auf dem Brühkolben defekt und lässt das Wasser richtung oberes Magnetventil entweichen, wie hier rot eingezeichnet.
Ich werde also mal einen neuen Brühkolben bestellen und dann nochmal Rückmeldung geben.viele Grüße
-
Hallo,
leider hast Du nicht den aktuellen Plan, der aber im Netz ist, weil ich eine Kleinigkeit vergessen hatte einzutragen. Der Kurzschluss hinter dem unteren Magnetventil funktioniert nur in einer Richtung, was ich mit Doppelstrich revidiert habe. Vergiss nicht das obere Magnetventil mal auseinanderzunehmen, ob da nicht auch ein Krümel stört! Was meinst Du mit einem Ventil auf dem OBK, da gibt es keins. Wichtig ist auch die mit Doppelpfeil gezeigte Verbindung zwischen herausnehmbarer BK und OBK, die am Schlitten sitzt. So sauber sollte diese sein, wie im Foto ersichtlich.Weitere Erfolge wünscht
heihof1
Participate now!
Don’t have an account yet? Register yourself now and be a part of our community!